

说明
空间加热器的一种专门设计的新型产品,其采用恒定阻值或恒温的电热元件与特制的铝型材——导(散)热器进行组装。该产品结构通过“散热器”的翅翼增加热传导面积,即热源中心热辐射面积成倍增加,翅翼片的pin-fin比高达8.5(pin-fin比值中,pin是指散热片的翅翼片的高度,fin是指相邻的两枚翅翼片之间的距离。pin-fin比是用pin的高度(不含底座厚度)除以fin,pin-fin 比越大意味着散热器的有效散热面积越大,代表铝挤压技术越先进)。
在有限的空间内,导热器能将加热源的热扩散面积最大化,易产生了烟囱效应,使空间热量传递均匀、快捷;因而UHT型均式加热器具有良好的热传递效应,完全胜任某些以空气为传热媒介的控制系统加热、保温、除湿的特殊需求,防止因环境温度变化时形成凝露。
1、翅翼比高,加热源的热扩散面积最大化;
2、热传递效率高,“烟囱”效应使热量传递均匀、快捷;
3、模块化设计,选型便捷;安装型式可定制;
技术参数
| SK-UHT均式加热器技术规格表 | ||
| 加热元件 | ||
| 单端加热模块(棒) | PTC加热模块 | |
| 执行《JB/T 2379-2016 金属管状电热元件》设计生产 | ||
| 标称工作电压 | 单相110V\220V,其它电压(380V\400V\460V)可订制 | 120V-240V,交直流均可 |
| 标称功率及偏差 | 50W、100W、200W、250W、300W,4000W内其它功率需特制 | 50W、100W、200W、250W、300W, 4000W内其它功率需特制 |
| 泄漏电流 | <0.5mA | |
| 绝缘电阻(冷态) | >50MΩ(DC 500V) | |
| 工频耐压(冷态) | 1500V/1min不击穿 | |
| 保护管 | 材质:不锈钢,Φ18mm | 材质:铝,W*H=20mm*5mm |
| 导热器(散热器) | ||
| 材质 | 铝合金 | |
| 热传导率 | 160~180w/m.k | |
| 基本尺寸 | 结构代码:10 | 结构代码:20 |
| LR*70*42(mm) | LR*206*30(mm) | |
| 标准型(100294):LR=294mm | 标准型(200150):LR=150mm | |
| 表面工艺 | 铝表面本色氧化 | 表面黑色氧化 |
| 热源传热单位面积比 | >20(10型);>25(20型) | >70 |
| Pin-fin比 | 8.5(结构代码:10) | 3.5(结构代码:20) |
| 静止空气Q/流动空气L | ||
| 技术资料如有变更恕不另行通知。未尽事项,参考JB/T 2379-2016 | ||
1、10系列均式加热器——导热器(结构代码:10)端面尺寸数据

2、10系列(标准型订货代码:100294,支架代码:01)尺寸数据


3、20系列均式加热器——导热器(结构代码:20)端面尺寸数据

3、20系列(订货代码:210300,支架代码:21)尺寸数据


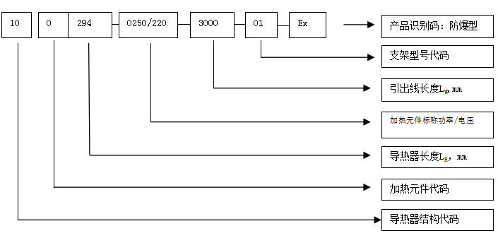
SK-UHT均式加热器订货代码

订货代码说明:
(1) 导热器结构代码:2位数字标示,□□。
10型端面基本尺寸:70*42;衍生代码范围:11-19;
20型端面基本尺寸:206*30(mm);衍生代码范围:21-29参见安装尺寸信息。
(2)加热元件代码:1位数字表示,□。
0—单端加热棒;(Φ18mm);
1—PTC加热模块;
(3)导热器长度(LR),3位数字表示,□□□mm
LR≦999mm;超过此长度需特制;订货数据表中导热器长度为库存常备;
(4)标称功率(W):4位数字;/工作电压(V):3位数字;即,□□□□/□□□;
(5)引出线长度LW:4位数字表示,□□□□mm
采用单端加热棒为加热元件的10系列、20系列(非防爆型)均式加热器,引出线原则上采用1.5mm2玻璃纤维高温编织线(线色:红、白、黑,随机),加热元件生产时一体成型。客户对玻纤引出线的线径/颜色有特殊要求,请订货时指明,便于加热元件的生产订货;
20系列均式加热器有防爆要求的、或有定制要求的,其引出线均采用3*1.5mm2无卤阻燃高温线缆,具有EWKF性能,通常在加热元件出线端进行压接处置;
(6)支架代码:2位数字表示。
10型产品选配的支架代码范围:01-19;
20型产品选配的支架代码范围:21-29;
订货示例
10型示例
100294-0250/220-3000-01是10系列均式加热器的某一款产品订货代码。
| 导热器结构代号 | 10 |
| 加热元件 | 单端加热棒 |
| 导热器长度LR | LR=294毫米 |
| 标称功率(W) | 250W |
| 引出线长度(LW) | LW=3000毫米,1.5mm2玻纤线,颜色随机 |
| 支架结构型式 | 01 |

| 均式加热器SK-UHT/10型订货信息 | ||||||
| 订货代码 | 标称 | 标称 | 引线长度 | 导热器长度LR mm | 安装支架 | 重量 |
| 功率 | 电压 | (LW,mm) | 代码 | Kg | ||
| (W) | (V) | |||||
| 标准型(100294型) | ||||||
| 100294-0100/110-3000-01 | 100 | 110 | 3000 | 294 | 1 | |
| 100294-0200/110-3000-01 | 200 | 110 | 3000 | 294 | 1 | |
| 100294-0250/110-3000-01 | 250 | 110 | 3000 | 294 | 1 | |
| 100294-0300/110-3000-01 | 300 | 110 | 3000 | 294 | 1 | |
| 100294-0100/220-3000-01 | 100 | 220 | 3000 | 294 | 1 | |
| 100294-0200/220-3000-01 | 200 | 220 | 3000 | 294 | 1 | |
| 100294-0250/220-3000-01 | 250 | 220 | 3000 | 294 | 1 | |
| 100294-0300/220-3000-01 | 300 | 220 | 3000 | 294 | 1 | |
| 100325型 | ||||||
| 100325-0200/110-3000-01 | 200 | 110 | 3000 | 325 | 1 | |
| 100325-0250/110-3000-01 | 250 | 110 | 3000 | 325 | 1 | |
| 100325-0300/110-3000-01 | 300 | 110 | 3000 | 325 | 1 | |
| 100325-0200/220-3000-01 | 200 | 220 | 3000 | 325 | 1 | |
| 100325-0250/220-3000-01 | 250 | 220 | 3000 | 325 | 1 | |
| 100325-0300/220-3000-01 | 300 | 220 | 3000 | 325 | 1 | |
| 加热功率、导热器尺寸、电缆长度,客户均可由客户定制,参见订货代码说明。技术资料如有变更恕不另行通知。 | ||||||
20型示例
230300-500/230-3500-22则是指20型均式加热器订货代码。
| 导热器结构代码 | 23型 |
| 导热器长度(LR) | LR =300毫米 |
| 加热元件 | 单端加热棒 |
| 标称功率 | 500w |
| 标称工作电压 | 230伏 |
| 引线长度(LW) | LW=3.5米;,1.5mm2玻纤线,颜色随机 |
| 支架结构代码 | 22型 |
| 均式加热器SK-UHT/20型订货信息 | ||||||
| 订货代码 | 标称功率(W) | 引线长度(Lw,mm) | 导热器 | 安装支架代码 | 重量 | 温度 |
| 长度 (LR,mm) | (净重kg) | 等级 | ||||
| 防爆型(Ex) | ||||||
| 221150-100/220-1000-21-Ex | 100W | 1 | 150 | 21 | T4 | |
| 221150-200/220-5000-21-Ex | 200W | 5 | 150 | 21 | T4 | |
| 221150-300/220-1000-21-Ex | 300W | 1 | 150 | 21 | T4 | |
| 221150-400/220-5000-21-Ex | 400W | 5 | 150 | 21 | T4 | |
| 221300-100/220-1000-21-Ex | 100W | 1 | 300 | 21 | T4 | |
| 221300-200/220-5000-21-Ex | 200W | 5 | 300 | 21 | T4 | |
| 221300-300/220-1000-21-Ex | 300W | 1 | 300 | 21 | T4 | |
| 221300-400/220-5000-21-Ex | 400W | 5 | 300 | 21 | T4 | |
| 非防爆型 | ||||||
| 0—加热元件:单端加热棒(Φ18mm) | ||||||
| 210150-100/220-1000-21 | 100W | 1 | 150 | 21 | ||
| 210150-200/220-5000-21 | 200W | 5 | 150 | 21 | ||
| 210300-250/220-1000-21 | 250W | 1 | 300 | 21 | ||
| 210300-300/220-5000-21 | 300W | 5 | 300 | 21 | ||
| 230300-300/220-5000-22 | 300W | 5 | 300 | 21 | ||
| 230300-500/220-5000-22 | 300W | 5 | 300 | 21 | ||
| 1—加热元件:PTC加热模块(20mm*5mm) | ||||||
| 221150-100/220-1000-21 | 100W | 1 | 150 | 21 | T4 | |
| 221150-200/220-5000-21 | 200W | 5 | 150 | 21 | T4 | |
| 221150-300/220-1000-21 | 300W | 1 | 150 | 21 | T4 | |
| 221150-400/220-5000-21 | 400W | 5 | 150 | 21 | T4 | |
| 221300-100/220-1000-21 | 100W | 1 | 300 | 21 | T4 | |
| 221300-200/220-5000-21 | 200W | 5 | 300 | 21 | T4 | |
| 221300-300/220-1000-21 | 300W | 1 | 300 | 21 | T4 | |
| 221300-400/220-5000-21 | 400W | 5 | 300 | 21 | T4 | |
| 加热功率、导热器长度、电缆规格等可定制,需特殊标明;采用PTC加热模块作为加热元件时,功率须为100W整数倍;有关信息请参见订货代码说明。技术资料如有变更恕不另行通知。 | ||||||
注意事项:
1.本说明书中提及的均式加热器热传导率数据仅供参考,实用需测试。
2.工作电压允许误差:不大于其额定值得1.1倍。外壳应有效接地。
3.工作环境:相对湿度不大于95%,无爆炸性、易燃性和腐蚀性气体。
4.均式加热器20型有防爆型产品,采用PTC加热模块,参见订货数据表;
5.非防爆型均式加热器引线线径通常与单端加热棒功率有关,客户未指定时则玻纤导线供货;防爆型产品通常选用1.5mm2EWKF硅橡胶线;
6.PTC加热模块作为加热元件时,标称功率须为50W整数倍;鉴于PTC加热元件材料特性,功率输出具有强烈的离散型,功率误差范围最高可达±20%。PTC加热模块标称功率通常指的是0℃环境时的最大热功率输出,受限于PTC加热元件居里点温度。PTC加热器作为一种恒温器件,功率是不断变化中的,假如散热条件不变,会相对稳定在一个功率范围。它的功率和散热状况有直接关系,一般是无法计算出来的。据测试经验,建议设计选用时,按标称功率的50%来确定室温下的实际工作输出功率。


说明
空间加热器的一种专门设计的新型产品,其采用恒定阻值或恒温的电热元件与特制的铝型材——导(散)热器进行组装。该产品结构通过“散热器”的翅翼增加热传导面积,即热源中心热辐射面积成倍增加,翅翼片的pin-fin比高达8.5(pin-fin比值中,pin是指散热片的翅翼片的高度,fin是指相邻的两枚翅翼片之间的距离。pin-fin比是用pin的高度(不含底座厚度)除以fin,pin-fin 比越大意味着散热器的有效散热面积越大,代表铝挤压技术越先进)。
在有限的空间内,导热器能将加热源的热扩散面积最大化,易产生了烟囱效应,使空间热量传递均匀、快捷;因而UHT型均式加热器具有良好的热传递效应,完全胜任某些以空气为传热媒介的控制系统加热、保温、除湿的特殊需求,防止因环境温度变化时形成凝露。
1、翅翼比高,加热源的热扩散面积最大化;
2、热传递效率高,“烟囱”效应使热量传递均匀、快捷;
3、模块化设计,选型便捷;安装型式可定制;
技术参数
| SK-UHT均式加热器技术规格表 | ||
| 加热元件 | ||
| 单端加热模块(棒) | PTC加热模块 | |
| 执行《JB/T 2379-2016 金属管状电热元件》设计生产 | ||
| 标称工作电压 | 单相110V\220V,其它电压(380V\400V\460V)可订制 | 120V-240V,交直流均可 |
| 标称功率及偏差 | 50W、100W、200W、250W、300W,4000W内其它功率需特制 | 50W、100W、200W、250W、300W, 4000W内其它功率需特制 |
| 泄漏电流 | <0.5mA | |
| 绝缘电阻(冷态) | >50MΩ(DC 500V) | |
| 工频耐压(冷态) | 1500V/1min不击穿 | |
| 保护管 | 材质:不锈钢,Φ18mm | 材质:铝,W*H=20mm*5mm |
| 导热器(散热器) | ||
| 材质 | 铝合金 | |
| 热传导率 | 160~180w/m.k | |
| 基本尺寸 | 结构代码:10 | 结构代码:20 |
| LR*70*42(mm) | LR*206*30(mm) | |
| 标准型(100294):LR=294mm | 标准型(200150):LR=150mm | |
| 表面工艺 | 铝表面本色氧化 | 表面黑色氧化 |
| 热源传热单位面积比 | >20(10型);>25(20型) | >70 |
| Pin-fin比 | 8.5(结构代码:10) | 3.5(结构代码:20) |
| 静止空气Q/流动空气L | ||
| 技术资料如有变更恕不另行通知。未尽事项,参考JB/T 2379-2016 | ||
1、10系列均式加热器——导热器(结构代码:10)端面尺寸数据

2、10系列(标准型订货代码:100294,支架代码:01)尺寸数据


3、20系列均式加热器——导热器(结构代码:20)端面尺寸数据

3、20系列(订货代码:210300,支架代码:21)尺寸数据


SK-UHT均式加热器订货代码

订货代码说明:
(1) 导热器结构代码:2位数字标示,□□。
10型端面基本尺寸:70*42;衍生代码范围:11-19;
20型端面基本尺寸:206*30(mm);衍生代码范围:21-29参见安装尺寸信息。
(2)加热元件代码:1位数字表示,□。
0—单端加热棒;(Φ18mm);
1—PTC加热模块;
(3)导热器长度(LR),3位数字表示,□□□mm
LR≦999mm;超过此长度需特制;订货数据表中导热器长度为库存常备;
(4)标称功率(W):4位数字;/工作电压(V):3位数字;即,□□□□/□□□;
(5)引出线长度LW:4位数字表示,□□□□mm
采用单端加热棒为加热元件的10系列、20系列(非防爆型)均式加热器,引出线原则上采用1.5mm2玻璃纤维高温编织线(线色:红、白、黑,随机),加热元件生产时一体成型。客户对玻纤引出线的线径/颜色有特殊要求,请订货时指明,便于加热元件的生产订货;
20系列均式加热器有防爆要求的、或有定制要求的,其引出线均采用3*1.5mm2无卤阻燃高温线缆,具有EWKF性能,通常在加热元件出线端进行压接处置;
(6)支架代码:2位数字表示。
10型产品选配的支架代码范围:01-19;
20型产品选配的支架代码范围:21-29;
订货示例
10型示例
100294-0250/220-3000-01是10系列均式加热器的某一款产品订货代码。
| 导热器结构代号 | 10 |
| 加热元件 | 单端加热棒 |
| 导热器长度LR | LR=294毫米 |
| 标称功率(W) | 250W |
| 引出线长度(LW) | LW=3000毫米,1.5mm2玻纤线,颜色随机 |
| 支架结构型式 | 01 |

| 均式加热器SK-UHT/10型订货信息 | ||||||
| 订货代码 | 标称 | 标称 | 引线长度 | 导热器长度LR mm | 安装支架 | 重量 |
| 功率 | 电压 | (LW,mm) | 代码 | Kg | ||
| (W) | (V) | |||||
| 标准型(100294型) | ||||||
| 100294-0100/110-3000-01 | 100 | 110 | 3000 | 294 | 1 | |
| 100294-0200/110-3000-01 | 200 | 110 | 3000 | 294 | 1 | |
| 100294-0250/110-3000-01 | 250 | 110 | 3000 | 294 | 1 | |
| 100294-0300/110-3000-01 | 300 | 110 | 3000 | 294 | 1 | |
| 100294-0100/220-3000-01 | 100 | 220 | 3000 | 294 | 1 | |
| 100294-0200/220-3000-01 | 200 | 220 | 3000 | 294 | 1 | |
| 100294-0250/220-3000-01 | 250 | 220 | 3000 | 294 | 1 | |
| 100294-0300/220-3000-01 | 300 | 220 | 3000 | 294 | 1 | |
| 100325型 | ||||||
| 100325-0200/110-3000-01 | 200 | 110 | 3000 | 325 | 1 | |
| 100325-0250/110-3000-01 | 250 | 110 | 3000 | 325 | 1 | |
| 100325-0300/110-3000-01 | 300 | 110 | 3000 | 325 | 1 | |
| 100325-0200/220-3000-01 | 200 | 220 | 3000 | 325 | 1 | |
| 100325-0250/220-3000-01 | 250 | 220 | 3000 | 325 | 1 | |
| 100325-0300/220-3000-01 | 300 | 220 | 3000 | 325 | 1 | |
| 加热功率、导热器尺寸、电缆长度,客户均可由客户定制,参见订货代码说明。技术资料如有变更恕不另行通知。 | ||||||
20型示例
230300-500/230-3500-22则是指20型均式加热器订货代码。
| 导热器结构代码 | 23型 |
| 导热器长度(LR) | LR =300毫米 |
| 加热元件 | 单端加热棒 |
| 标称功率 | 500w |
| 标称工作电压 | 230伏 |
| 引线长度(LW) | LW=3.5米;,1.5mm2玻纤线,颜色随机 |
| 支架结构代码 | 22型 |
| 均式加热器SK-UHT/20型订货信息 | ||||||
| 订货代码 | 标称功率(W) | 引线长度(Lw,mm) | 导热器 | 安装支架代码 | 重量 | 温度 |
| 长度 (LR,mm) | (净重kg) | 等级 | ||||
| 防爆型(Ex) | ||||||
| 221150-100/220-1000-21-Ex | 100W | 1 | 150 | 21 | T4 | |
| 221150-200/220-5000-21-Ex | 200W | 5 | 150 | 21 | T4 | |
| 221150-300/220-1000-21-Ex | 300W | 1 | 150 | 21 | T4 | |
| 221150-400/220-5000-21-Ex | 400W | 5 | 150 | 21 | T4 | |
| 221300-100/220-1000-21-Ex | 100W | 1 | 300 | 21 | T4 | |
| 221300-200/220-5000-21-Ex | 200W | 5 | 300 | 21 | T4 | |
| 221300-300/220-1000-21-Ex | 300W | 1 | 300 | 21 | T4 | |
| 221300-400/220-5000-21-Ex | 400W | 5 | 300 | 21 | T4 | |
| 非防爆型 | ||||||
| 0—加热元件:单端加热棒(Φ18mm) | ||||||
| 210150-100/220-1000-21 | 100W | 1 | 150 | 21 | ||
| 210150-200/220-5000-21 | 200W | 5 | 150 | 21 | ||
| 210300-250/220-1000-21 | 250W | 1 | 300 | 21 | ||
| 210300-300/220-5000-21 | 300W | 5 | 300 | 21 | ||
| 230300-300/220-5000-22 | 300W | 5 | 300 | 21 | ||
| 230300-500/220-5000-22 | 300W | 5 | 300 | 21 | ||
| 1—加热元件:PTC加热模块(20mm*5mm) | ||||||
| 221150-100/220-1000-21 | 100W | 1 | 150 | 21 | T4 | |
| 221150-200/220-5000-21 | 200W | 5 | 150 | 21 | T4 | |
| 221150-300/220-1000-21 | 300W | 1 | 150 | 21 | T4 | |
| 221150-400/220-5000-21 | 400W | 5 | 150 | 21 | T4 | |
| 221300-100/220-1000-21 | 100W | 1 | 300 | 21 | T4 | |
| 221300-200/220-5000-21 | 200W | 5 | 300 | 21 | T4 | |
| 221300-300/220-1000-21 | 300W | 1 | 300 | 21 | T4 | |
| 221300-400/220-5000-21 | 400W | 5 | 300 | 21 | T4 | |
| 加热功率、导热器长度、电缆规格等可定制,需特殊标明;采用PTC加热模块作为加热元件时,功率须为100W整数倍;有关信息请参见订货代码说明。技术资料如有变更恕不另行通知。 | ||||||
注意事项:
1.本说明书中提及的均式加热器热传导率数据仅供参考,实用需测试。
2.工作电压允许误差:不大于其额定值得1.1倍。外壳应有效接地。
3.工作环境:相对湿度不大于95%,无爆炸性、易燃性和腐蚀性气体。
4.均式加热器20型有防爆型产品,采用PTC加热模块,参见订货数据表;
5.非防爆型均式加热器引线线径通常与单端加热棒功率有关,客户未指定时则玻纤导线供货;防爆型产品通常选用1.5mm2EWKF硅橡胶线;
6.PTC加热模块作为加热元件时,标称功率须为50W整数倍;鉴于PTC加热元件材料特性,功率输出具有强烈的离散型,功率误差范围最高可达±20%。PTC加热模块标称功率通常指的是0℃环境时的最大热功率输出,受限于PTC加热元件居里点温度。PTC加热器作为一种恒温器件,功率是不断变化中的,假如散热条件不变,会相对稳定在一个功率范围。它的功率和散热状况有直接关系,一般是无法计算出来的。据测试经验,建议设计选用时,按标称功率的50%来确定室温下的实际工作输出功率。
